物聯百科
-
dtu模塊:4G工業級dtu模塊介紹及價格
物聯網的DTU模塊將朝著多樣化的方向發展,以滿足越來越多的不同類型設備的功能需求本文介紹我司4G工業級dtu模塊介紹及價格。
2021-12-21 13:48:23 admin 194
-
4g dtu性能方案及4gdtu模塊應用實例
般來說,當用戶設置DTU的參數并進入serialnet模式時,DTU會自動記住所有當前狀態和參數,即使停電也不會丟失。此外,DTU還具有斷開和重撥功能。這使得DTU像一個透明的傳輸通道。只要用戶提供穩定的電源,就應該沒有問題。但在實際工程應用中,用戶也提出了更高的要求。例如,沒有人工作多年的問題,通信線路始終保持暢通。因此,對DTU用戶提出以下建議
2021-12-17 11:28:17 admin 199
-
DTU如何配置設備參數?DTU設備不能讀取參數的解決辦法
如今4G DTU設備使用的非常廣泛,我們在使用過程中也會遇到各種各樣的問題,下面就為大家詳細說明一下4G DTU設備不能讀取參數的解決辦法。
2021-12-13 09:04:57 admin 309
-
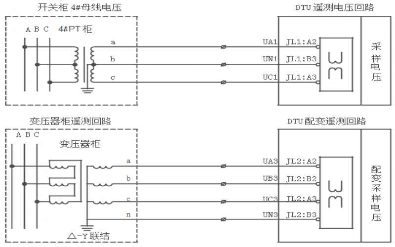
dtu設備廠家:配電站所終端DTU實現配網在線和離線遠方監控
主要實現配網在線和離線遠方監控和與配電自動管理,以達到配網安全,可靠,經濟,優質,高效運行之目的。 適用于35KV用以下的開閉站、變電站、變電所、配電室、配電房的1~16回線路測控,與配電網自動化主站和子站系統配合,實現多條線路的電量的采集和控制,檢測故障、故障區域定位
2021-12-09 10:47:35 admin 119
-
【DTU設備】DTU設備提升配網現代化管理水平
最近,在浙江省杭州市蕭山信息港鎮的電力設施室內完成了環網柜DTU(數據傳輸單元)裝置的安裝。這是蕭山區配電網現代化管理水平提高的一個縮影。
2021-12-06 11:53:20 admin 284
-
dtu是什么設備?dtu4g無線通信模塊講解
DTU,全稱:數據傳輸單元,簡稱為串口終端,用于串口數據與IP的相互轉換。東永工業串口終端主要包括4G/Nb無線數據終端、以太網串口終端、串口到WiFi終端等,設備提供串口到網絡的功能,可將RS-232/485/422串口轉換為TCP/IP網絡接口,實現RS-232/485/422串口與TCP/IP網絡接口之間的雙向透明數據傳輸。
2021-12-04 12:57:23 admin 675
-
dtu無線數據終端設備有什么用?dtu設備參數設置怎么弄?【問答詳解】
DTU 是 Data Transfer Unit 的縮寫,即數據傳輸單元。本文介紹dtu設備參數設置,dtu無線數據終端設備有什么用。
2021-12-01 11:26:40 admin 925
-
廣東4g dtu: dtu功能介紹及工作模式
DTU中文稱為數據傳輸設備,英文稱為數據終端。DTU是一種無線終端設備,專門用于將串口數據轉換為IP數據,或將IP數據轉換為串口數據,并通過無線通信網絡進行傳輸。
2021-12-01 10:44:17 admin 222